概述
一直以來,由于消防設備電源故障而無法正常工作,致使火災蔓延的危急情況屢有發生,特別是在社會供電緊張、設備質量不佳、安全意識淡薄的時期,這一問題顯得尤為突出。因此,對消防設備的電源狀態進行有效監控是最大限度保障消防聯動系統可靠性的必要措施。
GB 25506-2010《消防控制室通用技術要求》和GB 50116-2013《火災自動報警系統設計規范》對于消防控制室應設置消防設備電源監控系統做了明確要求。目前,在消防驗收中,現代大體量建筑、公眾集聚場所建筑和一類高層建筑等也都要求設置消防設備電源監控系統。
參考標準
GB 50116-2013《火災自動報警系統設計規范》;
GB 50016-2014《建筑設計防火規范》;
GB 25506-2010《消防控制室通用技術要求》;
GB 28184-2011《消防設備電源監控系統》;
消防設備電源監控系統組成
消防電源,是指向消防用電設備供給電能的獨立電源,主要包括工業建筑、民用建筑、地下工程所設的消防控制室、消防水泵、消防電梯、防排煙設施、火災自動報警、自動滅火系統、應急照明、疏散指示標志和電動的防火門窗卷簾、閥門等消防用電供電電源。
根據國家標準GB28184-2011《消防設備電源監控系統》,消防設備電源監控系統用于監控消防設備電源工作狀態,在電源發生過壓、欠壓、過流、缺相等故障時能發出報警信號的監控系統,由消防設備電源狀態監控器、電壓傳感器、電流傳感器、電壓/電流傳感器等部分或全部設備組成。
針對建筑的供電特點,傳感器一般安裝于現場消防配電箱內,通過通信將信息上傳至消防控制室消防設備電源狀態監控器。


監控功能
實時監測
系統實時監測各傳感器的電壓、電流實測數值及其他測量值,并在主界面顯示詳細傳感器編號內容以及各類功能按鈕。

報警及故障記錄
當現場發生通信總線故障、傳感器自身的功能模塊運行故障及傳感器所監控設備的電源故障時,監控器在最長20秒內檢測到故障狀態,顯示界面立即自動跳轉至“當前故障”界面

歷史記錄查詢
監控器自動記錄發生的所監控設備的電源故障和監控器故障記錄,通過“故障查詢”可查詢到所有記錄。若記錄條目過多,歷史信息不再需要的時候,可以在“參數設置”中設置清除記錄,這樣就可以清除監控器中歷史記錄條目。(注:清除記錄需要高級權限)

用戶分級管理
監控設備系統分二級權限,分別為普通權限和高級權限,默認用戶為操作員(普通權限)和管理員(高級權限)。通過“用戶管理”菜單登錄、退出管理員權限。

系統運行信息
可在設備信息菜單中查詢探測器信息:監控器所接各類傳感器的在線數和總數。

典型末端消防設備電源監控配置方案
GB50116—2013《火災自動報警系統設計規范》、GB25506—2010《消防控制室通用技術要求》、GB28184—2011《消防設備電源監控系統》等相關國家標準中,對于消防設備電源監控的具體設置沒有明確的要求,根據實際項目需求,結合工程成本等因素,針對不同的消防設備電源,按照不同的監控位置、監控內容主要可分為如下幾種方案
消防泵房配置方案消防泵房一般設置于地下,是放置消防泵的設備房,包括消火泵、噴淋泵和其他消防用泵。消防泵屬于重要的滅火設備,因此需要對各消防泵的電源及工作狀態做全面監控。建議在進線處安裝一臺SCK832V電壓信號傳感器,對雙電源電壓進行監測,出線回路各安裝一臺SCK831VA電壓/電流信號傳感器,對出線電流、電壓進行監測。
信號傳感器采用標準模塊化設計,導軌安裝,方便現場使用。傳感器到區域分機或監控主機采用消防二總線通訊方式,支持手拉手、星型、環型等多種連接方式,且供電電源由區域分機或監控主機提供,布線時將通訊線及電源線共管鋪設即可,無需外接電源。

排煙風機、排風風機配置方案
排煙風機、排風風機屬于重要的消防設備,需對這些消防設備的電源及工作狀態進行了全面的監測。推薦電源進線處安裝一臺SCK832VA+JK電壓/電流信號傳感器,監測雙電源轉換開關前端兩路電壓及后端一路電流。

SCK832VA+JK除了監測電壓、電流外,還可通過開關量輸入功能實時采集雙電源轉換開關斷路器狀態。另外,帶有繼電器輸出功能,支持遙控、故障報警等多種模式:遙控模式下可通過消防設備電源狀態監控器進行繼電器動作或釋放;故障報警模式下可根據傳感器探測到消防電源故障時動作,且可設置手動復位方式和自動恢復方式。
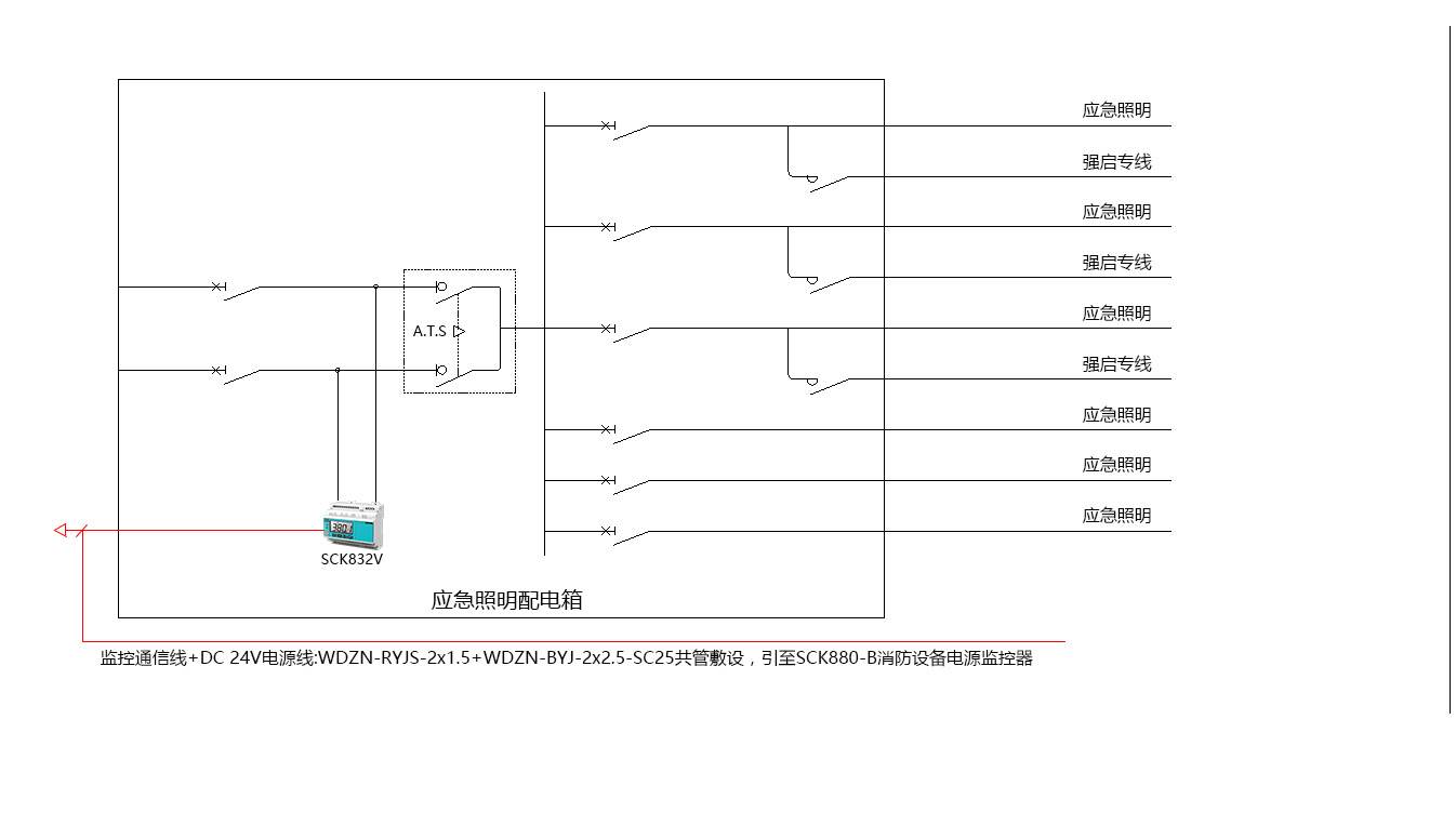
防火卷簾、應急照明等系統只在火災初期短時工作,不易出現過負荷,短路等情況,可只監測電源狀態,簡化系統,降低報價。建議在電源進線處安裝一臺SCK832V電壓信號傳感器,監測雙電源轉換開關前端兩路電壓。

信號傳感器到區域分機或監控主機采用消防二總線通信,支持枝干型布線方式,對于防火卷簾、應急照明等這類分布于樓層的設備放線可節省大量線材。
產品介紹
SCK880-B
特點
? 可選 2/4 路消防無極性二總線通訊接口,可連接 64/128個信號傳感器;
? 具備聲光報警功能并顯示故障回路,支持消音、自檢功能和復位功能;
? 2路繼電器輸出;
?帶1路RS485通信接口,1 路 RJ45 以太網接口;
?自備打印機,方便打印報警記錄;
?自備后備電源,保證8小時內連續供電。
功能
? 監控報警,故障報警,自檢,信息顯示及查詢
應用場景
? 消防控制室、值班室

SCK860
特點
? 具備下行消防二總線通訊接口,可延長系統通信距離1200m;
? 可延長SCK800消防設備電源監控系統的供電距離500m,保障系統供電可靠;
? 具備上行消防二總線通訊接口,可連接SCK880-B監控器,實現系統統一管理;
?具備聲光故障報警功能,支持消音、自檢 功能和復位功能;
?自備后備電源,主備電電源自動切換,有效保障設備可靠運行。
功能
? 延長通訊距離,提高帶載能力
應用場景
? 消防分控室、強電間

SCK800V
特點
? 多種保護功能:過壓、欠壓、失電等;
? 實時測量:交流電壓信號;
? 消防二總線:無極性連接
?事件記錄:循環記錄最新100條事件信息,掉電不丟失;
?擴展功能:2路開關量輸入,1路繼電器輸出
?增選功能:1路剩余電流,4路溫度監測
功能
? 監控報警,通信
應用場景
? 配電箱

SCK800VA
特點
? 多種保護功能:過壓、欠壓、失電、過流、缺相、錯相等
? 實時測量:交流電壓信號;
? 消防二總線:無極性連接
?事件記錄:循環記錄最新100條事件信息,掉電不丟失;
?擴展功能:2路開關量輸入,1路繼電器輸出
?增選功能:1路剩余電流,4路溫度監測
功能
? 監控報警,通信
應用場景
? 配電箱
